BMW Service Training School - Instruction Material
Supplement:
ZENITH 35/40 INAT Two-Stage Downdraught
Carburettor
CONTENTS
| - |
Air or mixture recirculating system |
| - |
Summary of INAT carburettor versions installed to date |
| - |
The INAT 32/40 and 35/40 two-stage carburettors with mixture recirculating
system |
| - |
Circuit diagram for electric heating of automatic choke on 3.3 L |
| - |
Circuit diagram for electric heating of automatic choke on 525/2500/2.5
CS/528/2800/2.8 L/2800 CS/3.O S/3.0 L/3.O CS |
| - |
Improvements to 32/40 and 35/40 INAT mixture recirculating carburettors |
| - |
INAT 32/40 and 35/40 carburettors with mixture recirculating system
and TN (heat-sensing bypass starting system) |
| - |
Construction of carburettors |
| - |
TN starting system |
| - |
Automatic choke |
| - |
Throttle butterfly adjuster |
| - |
Heat-sensing-time valve |
| - |
Heat-sensing switch |
| - |
Operating principle of carburettor |
| - |
Cold starting, warming up |
| - |
Adjustment work on INAT carburettors with TN starting system |
| - |
Adjusting starting system connecting rod |
| - |
Adjusting choke butterfly opening angle |
| - |
Adjusting increased idling speed |
| - |
Adjusting TN starting system |
| - |
Basic setting for stage 1 throttle butterflies - INAT 32/40 and 35/40 |
| - |
Mixture recirculating carburettor with pneumatic Ignition advance only |
| - |
Checking fuel level in float chamber |
| - |
Adjustment data |
| - |
INAT 32/40 and 35/40 with mixture recirculating system |
| - |
INAT 32/40 and 35/40 with mixture recirculating system and TN starting
system |
| - |
Anti-tampering seals on carburettors |
| - |
Trouble-shooting chart |
The air or mixture recirculating system
The conventional method of mixture formation at idle speed, with
air entering through a varying gap at the throttle butterfly and a rich
fuel-air mixture via the Idle system, can no longer comply with today's
stringent anti-pollution laws. The controllable recirculating mixture or
air system used on modern carburettors bypasses the throttle butterfly and
thus greatly Improves mixture characteristics at idle speed and on the overrun.
Since the throttle butterfly gap is now only Involved to a slight extent
In the formation of the idle mixture, the carburettor manufacturer can set
It to minimum flow on a carburettor test bench. No further adjustment is
needed in the workshop. As a means of altering the engine idle speed if
necessary, for instance when synchronizing carburettors, the air or mixture
recirculating system Itself is used.
The preset throttle butterfly supplied by the carburettor manufacturer
also ensures that the control passages for pneumatic ignition control and
the transition mixture passages are brought into action uniformly and precisely
as specified. This too has the effect of improving exhaust emission levels.
Summary of INAT carburettor versions Installed to date
INAT 35/40 without mixture
recirculation or TN starter |
BMW 2500 up to August 1973
BMW 528/2800/2.8 1/2800 CS/3.0 S/
3.0 L/3.0 CS up to August 1975 |
INAT 32/40 with mixture
recirculation, without TN
starter |
BMW 525/2500/2.5 CS
up to August 1975 |
INAT 35/40 with mixture re-
circulation, without TN starter |
BMW 3.3 L
up to August 1975 |
INAT 32/40 with mixture re-
circulation and TN starter |
BMW 525/2500
from September 1975 on |
INAT 35/40 with mixture re-
circulation and TN starter |
BMW 528/2.8 1/3.0 L
from September 1975 on |
An external feature permitting the 32/40 INAT carburettor to be distinguished
from the 35/40 INAT version with mixture recirculation (and with or without
TN starter) is the fuel return valve attached to the fuel feed stub pipe
on the 35/40 INAT carburettor.
INAT 32/40 and 35/40 two-stage carburettors with mixture recirculating
system
Apart from the mixture recirculating system and a few other minor
changes, this carburettor is identical to the INAT without mixture recirculation.
Apart from the additional mixture recirculating system, the carburettor
still retains its conventional idling system (Fig. 1).
Fuel for mixture recirculation is taken from the float chamber, metered
through a fuel jet and supplied to a bore into which the air correction
pipe projects from the top. The pipe opens into the mixing chanter. In this
bore the fuel and air are blended to form an emulsion. A jet governs the
emulsion flow rate. The emulsion passes into a passage leading down and
is there mixed with fresh air drawn in via the mixing chamber. The recirculating
mixture regulating screw has a taper which alters the cross-section of the
passage without affecting the basic idle setting (the airflow through the
throttle butterflies, preset on the carburettor test bench). (Fig. 2.)
The fuel-air ratio remains largely constant at both small or large
flow volumes, and complies with the exhaust emission regulations.
Adjustment of engine idling speed and carburettor synchronization
while remaining within the exhaust emission limits for each carburettor
(with exhaust probes 13 0 020 in both exhaust manifolds) must only be undertaken
at the mixture recirculation regulating screw (for engine speed) and the
mixture regulating screw (for exhaust emissions). Use the air cleaner simulator
13 0 000.
Warning:
The settings of the throttle stop screws must not be altered, or else the
throttle butterfly gap and thus the airflow preset on the carburettor flow
test bench for the basic idle speed will be lost.
The carburettor manufacturer supplies plastic caps to protect the
throttle butterfly stop screws.

Circuit diagram for electric automatic choke heating - 3.3 L

Circuit diagram for electric automatic choke heating - 525/2500/2.5
CS/528/2800/2.8 L/28OO CS/3.O S/3.0 L/3.0 CS

Additional improvements to the 32/40 and 35/40 INAT mixture recirculating
carburettors
| - |
Removal of Idle air jet "A", Idle fuel jet "B" and
the air correction jet for heat-sensing starting device "C" can
be carried out without taking off the carburettor cover (Fig. 5). |
| - |
When valve cone "D" In the heat-sensing starting valve is
open, the device is no longer vented to atmosphere, but receives filtered
air through the carburettor cover. This pattern of heat-sensing starting
device Is installed on all mixture recirculating carburettors without TN
starter system (Fig. 5). |
|
 |
| - |
The float chamber is now vented via air Inlet/outlet pipe "E"
on the carburettor cover (Fig. 6). |
|
 |
| - |
There is an additional mesh strainer in the fuel supply line (Fig. 7). |
| - |
On the outside of the 35/40 INAT carburettor, a fuel return valve (Fig.
7) is installed on the fuel feed stub pipe on the bedplate. |
|
 |
INAT 32/40 and 35/40 carburettors with mixture recirculating system
and TN (heat-sensing bypass) starting system
As a consequence of the technical development program and the modified
anti-pollution laws, all 6-cylinder engines were converted to this pattern
of carburettor.
Construction of carburettors
The design and operating principle of these carburettors are largely
identical with the mixture-recirculating versions without TN starter. The
following components are not Installed on carburettors with TN starter:
| - |
the heat-sensing starting device previously used |
| - |
the stepped cam for the automatic choke mechanism |
| - |
the warn water (coolant) heating system for the automatic choke |
TN (heat-sensing bypass) starting system (Fig. 8)
The heat-sensing bypass starting system is flange-mounted to the
front carburettor and is provided with a cross-pipe between the two intake
manifolds so that it acts on all 6 cylinders.
The principal components are:
| - |
the mixture slide valve, controlled by an expanding element |
| - |
the air slide, controlled by vacuum (manifold depression) |
| - |
the mixture regulating screw. |
The expanding element is heated up as the engine's coolant grows
warm, and alters the setting of the mixture slide: It closes the valve against
the action of a spring as the coolant temperature rises.
The air slide opens, again against spring loading, when vacuum acts
on the diaphragm, and frees the air passage.
Fuel for the mixture is drawn from the float chamber via a jet. Air
flows in through an air jet and forms an emulsion by mixing with the fuel.
In the air passage the emulsion is used to prepare the fuel-air mixture,
and Is then drawn in via stage 2.

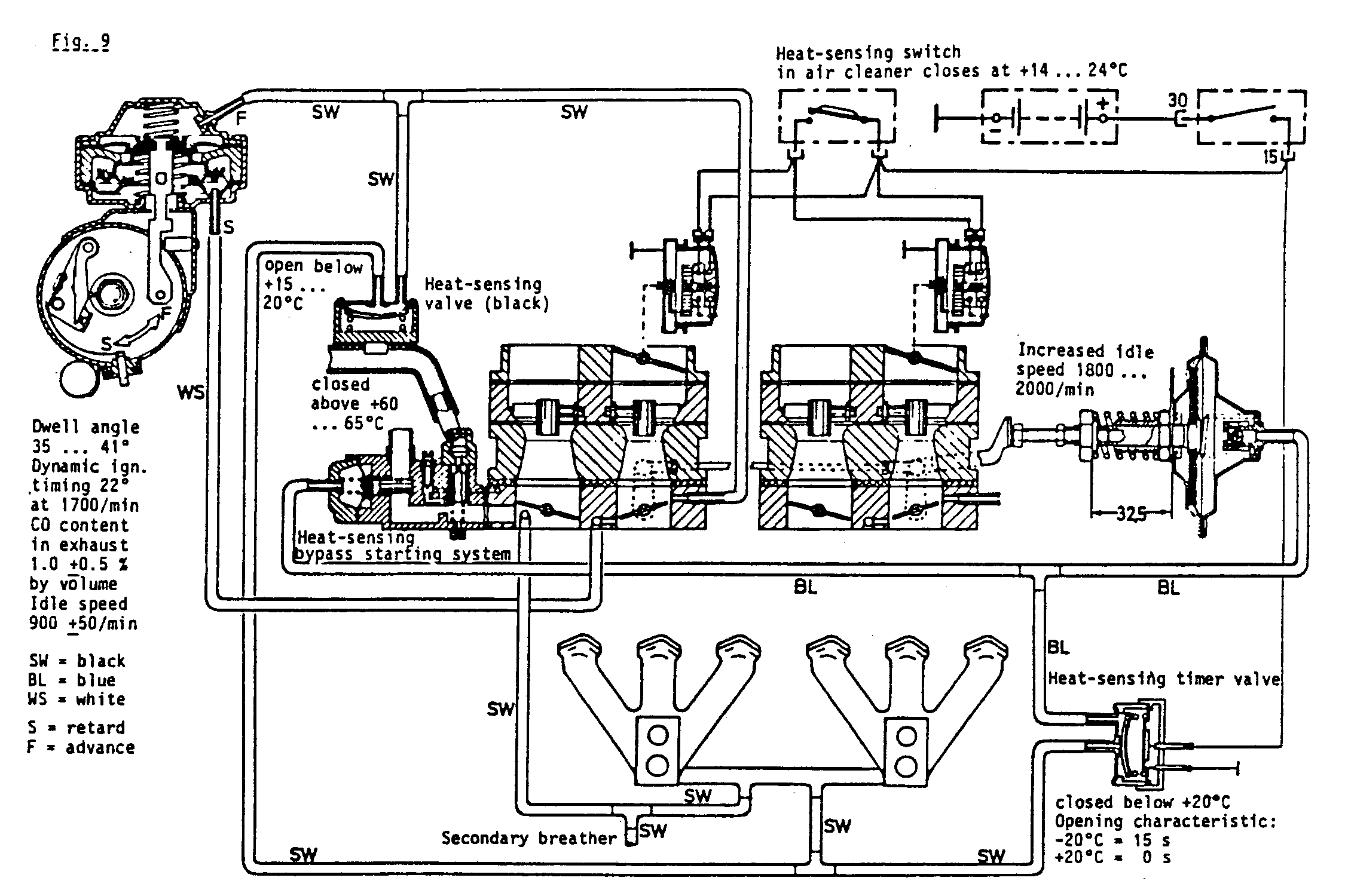
Automatic choke (Fig. 9)
This acts on the stage 1 sections of the carburettor. The choke coven
incorporate not only the basic heating system for the bimetallic springs
but also an electrical heating element. The basic heating system comes into
operation when the ignition is switched on. The additional heating elements
are controlled by a thermostat in the air cleaner which responds to intake
air temperature. A vacuum-controlled pulldown is provided on the automatic
choke, and opens the choke butterfly to a preset gap as soon as the engine
starts.
Throttle butterfly adjuster (Fig. 9).
The vacuum-actuated adjuster sets the stage 1 throttle butterflies
to a predetermined gap when the engine is stopped and during starting. When
vacuum is developed (manifold depression), the diaphragm moves the adjusting
plunger against the spring and the throttle butterflies revert to the idle
position. This device replaces the well-known stepped cam disc on the automatic
choke.

Heat-sensing timer valve (Fig. 9)
This is an open/closed valve actuated by a bimetallic element. It
is electrically heated and opens after a period of time governed by ambient
air temperature. Below +20° the valve remains closed and blocks the
control vacuum from the intake manifold cross-pipe to the throttle butterfly
adjuster and the TM starting system.
The electrical heating begins to operate when the ignition is turned
on. The heating period before the valve opens is 15 seconds at -20°C,
reducing to 0 seconds at +20°C.
Heat-sensing switch (Fig. 9)
This controls the electrical auxiliary heating for the bimetallic
springs in the choke covers according to intake air temperature. At an intake
air temperature below 14 ... 24° the switch is open. Above 14 24°
the switch closes and the auxiliary heating element Is energized.
Heat-sensing valve (Fig. 9)
This responds to coolant temperature and controls changeover of ignition
control (vacuum) from 'retard' to 'advance'. The valve is open below 15
20°C, so that the vacuum control tapping from the intake manifold
cross-pipe can reach and act upon the 'advance' can at the distributor and
alter Ignition timing accordingly.
If the same vacuum is present at both the 'advance' and 'retard'
cans, preference is given to ignition advance.
Above 15 ... 20° the heat-sensing valve is closed and ignition
advance and retard are controlled by vacuum in response to throttle butterfly
movement.
Operating principle of carburettors
Cold starting and warming-up (Fig. 9)
The vacuum-controlled throttle butterfly adjuster maintains the throttle
butterfly at a predetermined opening angle. This enables the vacuum (partial
manifold depression) developing below the closed choke butterfly when starting
a cold engine to take effect - in the mixing chamber Ä and cause fuel
to be drawn out of the main jet system. At the same time a richer mixture
is drawn in via the TN starting system.
Vacuum in the mixing chamber acts also on the closed choke butterfly,
overcomes the spring loading exerted by the bimetallic spring and opens
it sufficiently for the air needed to form the starting mixture to flow
in. As soon as the engine has started the vacuum-actuated pulldown opens
the choke butterfly to a preset gap, to help prevent an over-rich mixture
from developing.
The control circuit vacuum can act via the intake cross-pipe and
the open heat-sensing valve on the 'advance' can of the distributor and
thus advance the ignition.
When the cutout time of the heat-sensing timer valve is reached (15
s at -20°C), the valve opens. The control vacuum from the intake
cross-pipe then acts on the throttle butterfly adjuster; the diaphragm and
adjusting plunger are pulled up and the throttle butterflies revert to the
idle position. At the same time the vacuum takes effect at the TN starting
system, pulls up the diaphragm with air slide, opens the air passage and
weakens the rich starting mixture.
The air inlet in the open air slide of the TN starter, together with
advancing of the ignition, ensure that engine speed does not drop too far
and improve cold-engine running.
The correct mixture proportions for the engine warming-up phase are
supplied - according to the vacuum below the throttle butterfly Ä by
the idling system (consisting of the idle mixture and additional mixture
systems) and the TN starter with its own mixture system. The mixture slide
of the TN starter, which is actuated by the coolant-heated expansible element,
regulates the mixture volume in accordance with engine temperature. When
a coolant temperature of 60 ... 65°C Is reached, the mixture slide
valve is closed and the mixture system out of action. Mixture formation
for engine idling is then limited to the normal idle and additional mixture
systems.
Adjustment work on INAT carburettor with TN starting system
Adjusting the starting system connecting rod (Fig. 10)
| - |
The starting system (choke) cover must be detached |
| - |
Turn actuating lever (N) to the left; with the choke butterfly closed
there must be a gap of 0.2 ... 0.5 mm between the actuating lever (E) and
the pulldown rod (0). |
| - |
Adjust if necessary at clamp bolt (K), by moving connecting rod (V). |
| - |
Push the clamp ring up against the clamp block until no play Is present. |

Adjusting choke butterfly opening angle (Fig. 11)
| - |
Press diaphragm pull rod (0) fully upwards, move eye (E) of actuating
lever against it and check that the choke butterfly gap A is 2.5 ±0.2
mm at the lobe of the butterfly which points down. |
| - |
Adjust if necessary at stop screw (B). |

Adjusting increased Idling speed (Fig. 12)
The engine must be at normal operating temperature, the dwell angle,
ignition timing, idle speed and CO content of the exhaust to specification
and the spring preload at throttle butterfly adjuster I a 32.5 mm.
| - |
Pull off the vacuum ignition retard hose and block at carburettor end. |
| - |
Pull off vacuum hose "1" at the throttle butterfly adjuster,
and block. Do not accelerate after this has been done. |
| - |
Slacken locknut (G) and turn screw (5) for the throttle butterfly adjuster
until the increased idle speed is 1800 ... 2000/min. |
| - |
Reconnect vacuum hose "1", then detach it again and check
that the increased idle speed has not altered. Repeat the adjustment if
necessary. |
| - |
Re-attach vacuum hose "1". |
| - |
Re-attach the vacuum ignition retard hose. |

Adjusting the TN starting system (Fig. 13)
If a control plunger (3) or water connecting cover with expansible
element (1) has to be renewed, the TN starter must be adjusted again as
follows:
| - |
leave the TN starter unit in a water-bath at 20° +3° C
for 10 minutes so that the temperature stabilizes.
Note: there are two available diameters "0ø Ä note when
adjusting. |
| - |
If diameter "D" is 6.4 mm, gap "A" must measure
3.1 mm. |
| - |
If diameter "D" is 9.0 mm, gap "A" must measure
4.4mm. |
| - |
Check with a twist drill of 3.1 or 4.4 mm diameter. |
| - |
Must at the plunger adjusting screw (6) after detaching the screw plug
(7). |
Resetting of the TN starting system during routine inspection or
maintenance work Is neither necessary nor permissible. The mixture ratio
(fuel-air) and the. flow rate related to plunger stroke are set up on the
carburettor flow test bench.
If the mixture regulating screw of the TN system has been disturbed,
coarse adjustment is as follows:
| - |
turn the mixture regulating screw fully to the right, then unscrew to
the left for two and a half full turns. |

Basic setting for stage I throttle butterflies - INAT 32/40 and
35/40
Mixture recirculating carburettor (including TN versions) with vacuum
advance and retard ignition control
This adjustment procedure enables the workshop to restore the correct
airflow rate approximately for the basic Idle setting.
| - |
Take off the air cleaner and attach the air cleaner simulator. |
| - |
Pull off the ignition retard vacuum hose and block at carburettor end. |
| - |
Detach the adjustable connecting linkage. |
| - |
Insert exhaust emission probes In both exhaust manifolds. |
| - |
The engine must be running and have reached normal operating temperature. |
| - |
Attach the 'Synchrotester' carburettor synchronizing device. |
| - |
Screw the recirculating mixture regulating screws in fully. |
| - |
Synchronize the engine at the throttle stop screws to an idle speed
of 900/min. |
| - |
Adjust both carburettors until the CO content of the exhaust is 3 %
by volume, using the mixture regulating screws. |
| - |
From this point on, the throttle lever stop screws must not be adjusted
any further. |
| - |
Reconnect the vacuum hose for ignition retard; engine speed will then
drop. |
| - |
Restore the idling speed of 900 ±50/min by unscrewing the
two mixture recirculation regulating screws to an equal extent. |
| - |
Adjust the CO emissions level of both carburettor by means of the mixture
regulating screws until the specified value for idling speed is obtained. |
| - |
Reconnect the adjustable linkage. |
| - |
Check carburettor synchronization at 1700/mm. |
| - |
Install the air cleaner. |
| - |
Check CO emissions and engine idling speed again. |
| - |
Remove the exhaust emission probes and screw the sealing plugs back
Into the manifolds. |
Basic setting of stage I throttle butterflies - INAT 32/40
Mixture recirculation carburettor with vacuum ignition advance
only
The adjustment procedure outlined below enables the workshop to restore
the approximately correct airflow for the basic idling setting..
| - |
Detach the air cleaner and install the air cleaner simulator. |
| - |
The vacuum hose for Ignition advance remains in position. |
| - |
Detach the adjustable connecting linkage. |
| - |
Insert exhaust emission probes into both exhaust manifolds. |
| - |
Run the engine (which must have reached Its normal operating temperature). |
| - |
Attach the 'Synchrotester' carburettor synchronizing device. (Use caps
of 12 mm diameter.) |
| - |
Screw the mixture recirculation regulating screws fully in. |
| - |
Synchronize the carburettor with the throttle stop screws to 700/mm. |
| - |
Adjust the CD emissions level for both halves of the engine to 3 % by
volume with the mixture regulating screws. |
| - |
From this point on, do not disturb the settings of the throttle stop
screws any more. |
| - |
Obtain an engine idling speed of 900 +50/min by unscrewing the mixture
recirculation regulating screws by similar amounts. |
| - |
Adjust the CO emissions level for both halves of the engine to the specified
idling-speed value. |
| - |
Remove the 12 mm inserts from the caps of the synchronizing device. |
| - |
Re-attach the adjustable connecting linkage. |
| - |
Check synchronization at a speed of 1700/mm. |
| - |
Install the engine's intake air cleaner again. |
| - |
Check CO emissions and engine idling speed again. |
| - |
Remove the exhaust probes and seal the manifolds with the screw plugs. |
Checking fuel level in float chamber
The fuel level on all INAT 32/40 and 35/40 carburettors is governed
by distance "A", measured from the joint face of the bedplate
to the contact face of the float needle valve (without gasket) (Fig. 14).
This distance should be as follows:
| INAT 32/40 |
20.5 ... 21.0 mm |
| INAT 35/40 |
19.0 ... 19.5 mm |
If the measured distance is within this tolerance range, install
a I mm thick sealing ring between float needle valve and bedplate.
If the actual distance is out of tolerance, correct by altering the
sealing ring thickness. Before the measurement is taken, the float mounting
must be in good working order.

Adjustment data (engine at normal operating temperature)
INAT 32/40 and 35/40 with mixture recirculating system
| Dwell angle |
35 ... 41° |
Ignition timing, dynamic, without
vacuum advance and retard |
22° before TDC at 1700/mm |
| CO content |
1.5 ... 2.5 % by volume |
| Idling speed |
900 ±50 /min |
Fast idle speed per carburettor,
32/40
35/40 |
1400 /min
1600 /min |
Note: detach vacuum retard hose for this test and block at carburettor
end.
INAT 32/40 and 35/40 with mixture recirculating system and TN
starting system
| Dwell angle |
35 ... 41° |
Ignition timing, dynamic, without
vacuum advance and retard |
22° before TDC at 1700/mm |
| CO content |
1.0 ±0.5 % by volume |
Increased idling speed (with throttle
butterfly adjuster) |
1800 ... 2000/mm |
| Normal idling speed |
900 ±50/min |
Note: to determine increased idling speed, detach vacuum ignition
retard hose and block at carburettor end.
Anti-tampering seals at carburettors
In accordance with ECE exhaust emission control directives, all vehicles
from model year 1977 on must have provision for preventing unauthorized
persons from tampering with the settings which affect exhaust pollutant
emission levels.
All carburettors are therefore provided with caps or plugs at the
adjusting screws for the idle and additional mixtures so that the settings
cannot be altered without destroying the protective anti-tampering devices.
The caps and plugs have various colours for identification:
white - initial equipment from carburettor manufacturer
yellow - initial equipment from vehicle manufacturer
blue - replacements installed by Service organization
Whenever the idle speed or exhaust emission level are adjusted, the
screws are to be protected afterwards with blue caps or plugs.
When adjusting, always a screwdriver with the correct flat blade
pattern, or else the screw slots will be damaged and the antitampering protection
will not fit over the screw correctly.
When renewing a complete carburettor, note that on vehicles from
model year 1977 onwards only carburettor with provision for the installation
of anti-tamper screws should be used.
|